Ilova
ZJC seriyali turbinali moyni tozalash mashinasi, ayniqsa, turbinani moylash moyini tozalash uchun javob beradi. Bu, shuningdek, suv, bug ', aralashmalar, loy, dielektrik va kolloidni o'z ichiga olgan gidravlika, sovutish moyi va boshqa moylarni tozalash uchun ham amal qiladi.
Bu ularni samarali va samarali tarzda yo'q qilishi mumkin. ZJC seriyali turbina moyi, boshqa moylash xususiyatlarining yaxshilanishiga olib keladi va turbinaning yoki moylash tizimiga ega bo'lgan boshqa jihozlarning texnik xizmat ko'rsatish muddatini uzaytiradi va ularni yaxshi holatda ushlab turadi.

Texnik xususiyatlari

Afzalliklar

ZJC seriyali turbinali moyni tozalash mashinasi nafaqat katta miqdordagi suvni ajratibgina qolmay, balki yog'dan suv izlarini ham olib tashlashi mumkin. Maxsus ishlab chiqarilgan demulsifikatsiya qiluvchi qurilma (suv ajratuvchi) bilan jihozlangan bo'lib, u loyqa emulsiyalangan moyni juda shaffof qilish imkoniyatiga ega.
Yog 'tarkibidagi aralashmalar, loy va boshqalar kabi moddalarni yuqori samarali tozalash.
Avtomatik qayta yuvish filtrlash tizimi katta miqdordagi zarrachalarni olib tashlashi mumkin va nozik filtr tizimi nozik zarralarni olib tashlashi mumkin.
Yuqori avtomatlashtirish, barqarorlik va onlayn ishlash.
Yuqori avtomatlashtirish, kichik o'lcham, engil vazn, xavfsizlik va ishonchlilik. Infraqizil suyuqlik darajasidagi avtomatik boshqaruvchi bilan o'rnatilgan tozalash mashinasi avtomatik ravishda ishlaydi va ishlov berish oson. Dasturlashtiriladigan mantiqiy boshqaruv mavjud.
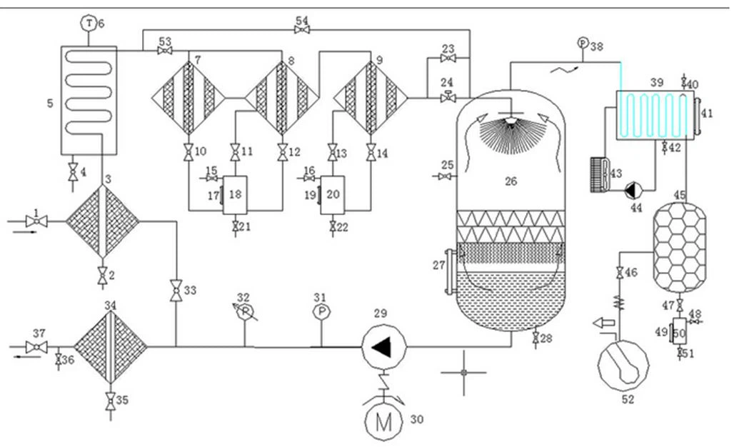
Oqim sxemasi:

Ixtiyoriy qismlar

Mahsulotni qadoqlash
Kuchli yog'och quti, umumiy etkazib berish muddati 1 5 ish kuni, agar turbin moyini tozalash mashinasi to'liq to'lov jo'natilishi mumkin bo'lgandan keyin stokda bo'lsa. Yuk tashish kompaniyalari uchun siz o'zingiznikini yoki biznikini tanlashingiz mumkin, bizda ko'p yillik eksport tajribamiz bor, keyin sizga yordam bera olamiz. Yuklash porti vaqti sizning mamlakatingizga bog'liq. Vaqtingiz bo'lmasa, havo orqali etkazib berishni tanlashingiz mumkin.
TSS
1. What's the payment method?
To'lov naqd T / T, L / C, Western Union va boshqalar orqali amalga oshirilishi mumkin.
2. Yetkazib berish muddati qancha?
Odatda ishlab chiqarish uchun taxminan 5 ish kuni davom etadi va keyin etkazib berish o'z vaqtida amalga oshiriladi.
3.What's the package made of?
Paket xalqaro eksport standartidagi yog'och qutidan qilingan.
4.What's the delivery method?
Poezdda, havoda, dengizda, yuk mashinasida, ekspressda va hokazo.
5. Kafolat muddati qancha?
Mahsulot sifati bilan bog'liq muammolar tufayli kafolat muddati 1 yil.
6.Siz qanday xizmatlarni taqdim eta olasiz?
Elektron pochta, telefon, whatsapp yoki boshqa aloqa usullari orqali onlayn yordam; agar kerak bo'lsa, joyida o'qitish va o'rnatish; topshirilgan texnik xizmat ko'rsatish va ta'mirlash, texnik video ko'mak va boshqalar.
Issiq teglar: turbinali yog'ni tozalash mashinasi, Xitoy, etkazib beruvchilar, ishlab chiqaruvchilar, moslashtirilgan, ulgurji, narx













